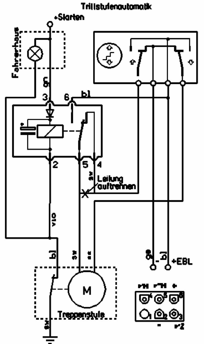
Jai un prob avec mon marche pied il ny a plus moyen de le sortir par le bouton de commande de lentree il fonctionnait lors de mon dernier deplacementretraction faite a la maison et depuis plus de fonctionn de sortie controle fusible cest bon controle 12v sur bouton ok mais aucune action nen sort. Sur beaucoup de camping cars le marchepied dorigine est manuel cest a dire quil faut descendre du vehicule pour le rentrer ou le sortir a chaque fois que lon en a besoin. Interrupteurs pour camping cars et caravanes.
branchement interrupteur marche pied electrique camping car

Tu peux a loccasion mettre un relais pour lorsque tu met le contact moteur avoir le marche pied qui se retracte il faut un contact de fin de course.
Branchement interrupteur marche pied electrique camping car. Ce deuxieme interrupteur me donne le choix sur lun ou lautre utile lorsque la porte cellule reste ouverte. Le les 3 fils sont de section un peu trop faible pour un branchement avec cosses on y arrive. Cet interrupteur de fin de course est uniquement present pour couper le buzzer ou lampe de lalarme mais pas pour limitation de la course du moteur meme. Double interrupteur 12v pour eclairage et marchepied ce modele cbe de la gamme presto 10000 est concu pour les camping cars et fourgon amenage.
Pro accessoires toutes nos references dinterrupteurs pour lelectricite de votre camping car ou votre caravane. Jai mis un interrupteur sur le fil jaune entre le plafonnier et linter de feuillure branche sur le negatif. Equipement electrique du camping car et fourgon amenage interrupteur de commande cbe pour marche pied electrique 12v du camping car ou fourgon amenage. Accessoire pour camping car ou fourgon amenage cet interrupteur double permet de commander le marchepied et de commander un circuit d.
Ideal pour la linstallation de marche pied electrique 12v cbe propose ici un interrupteur de commande 2 positions pour commander la monte et descente du marche pied electrique. Mon marche pied omnistor 400 fonctionne bien avec le bouton inverseur par contre lorque je demarre le camping car fiat 19l td 2001 le marche pied ne rentre plus. En poursuivant votre navigation sur notre site vous acceptez lutilisation de cookies afin de nous permettre dameliorer votre experience utilisateur. Le bon eclairage.






















